9E燃机“油改气”机内系统培训资料.docx

上传人:p** 文档编号:374024 上传时间:2023-08-06 格式:DOCX 页数:12 大小:271.66KB
下载 相关 举报
9E燃机“油改气”机内系统培训资料.docx_第1页
第1页 / 共12页
9E燃机“油改气”机内系统培训资料.docx_第2页
第2页 / 共12页
9E燃机“油改气”机内系统培训资料.docx_第3页
第3页 / 共12页
9E燃机“油改气”机内系统培训资料.docx_第4页
第4页 / 共12页
9E燃机“油改气”机内系统培训资料.docx_第5页
第5页 / 共12页
9E燃机“油改气”机内系统培训资料.docx_第6页
第6页 / 共12页
9E燃机“油改气”机内系统培训资料.docx_第7页
第7页 / 共12页
9E燃机“油改气”机内系统培训资料.docx_第8页
第8页 / 共12页
9E燃机“油改气”机内系统培训资料.docx_第9页
第9页 / 共12页
9E燃机“油改气”机内系统培训资料.docx_第10页
第10页 / 共12页
亲,该文档总共12页,到这儿已超出免费预览范围,如果喜欢就下载吧!
资源描述

《9E燃机“油改气”机内系统培训资料.docx》由会员分享,可在线阅读,更多相关《9E燃机“油改气”机内系统培训资料.docx(12页珍藏版)》请在第壹文秘上搜索。

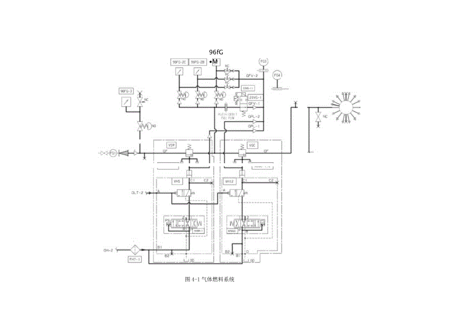
1、9E燃机“油改气”机内系统培训资料9E型燃气轮机有单燃料的,也有双燃料的。南山热电厂的1#、3#、10#燃机均为液体、气体的双燃料型机组,由于机组本身就设计具有烧天然气的系统,所以在油改气工程中,只要检查保证这些系统的完好性即可。而对于7#燃机,由于是烧液体燃料的单燃料机组,就需要添加烧天然气所需要的几个系统。以下就针对油该气项目中机内部分重点几个系统和设备进行介绍。1.1燃气系统南山热电厂进入各台燃机的天然气参数为:压力:2.5MPa温度:250C流量:0.4IO5SmVh气体燃料系统的主要组成部件有:气体燃料过滤器、气体速度比例截止阀和气体控制阀组件、气体燃料控制系统、通向14个燃烧室的气

2、体燃料分配母管等。见图41:燃气从前置模块进入机组后,首先经过一个滤网,除去气中夹带的杂物。当烧气运行达到500小时后,认为前置模块到该滤网前的管道已经没有杂质了,可以取出滤网中的滤芯。96FG-3是机组天然气入口压力变送器,如果检测到天然气压力过低,会发出天然气压力低报警,并自动切换到液体燃料(切轻油)。VSR是气体速度比例截止阀,VGC是气体控制阀,两者彼此串连在一起,常称为气体燃料组合阀。气体燃料首先经过速比阀,然后再经过控制阀去燃烧室。控制阀的作用是调整燃气流量FSR,速度比例截止阀可实现两个功能: 在启停机指令下,继动阀VH5在跳闸油作用下接通或断开油动机的液压油路。此时的速度比例截

3、止阀作为截止阀用,起到切断油路作用; 调整进入气体控制阀的天然气压力,使之成为透平转速的函数。假设负荷一定,机组和控制系统处于平衡工况下,此时如果要增加负荷,则控制系统会给出新FSR,气体控制阀门开大,流量增加,这会使得速比阀后的天然气压力下降,也即进入机组的实际天然气压力降低了。因此,此时就要加大速比阀开度,使压力恢复到原有压力水平。在燃料组合阀中还有90SR和65GC,分别用来控制速比阀和燃料控制阀。在它们的控制下,液压油进入油缸下部推动活塞使阀打开,而阀的关闭是靠电液伺服阀控制的油缸下部泄油的同时,阀的上部弹簧力下压造成的。96fGM图4-1气体燃料系统VH5:气体燃料的切断阀;速比阀做

4、截止阀时是由遮断油压控制的,当机组遇到危急情况,遮断油压突然下降,快速泄去油缸下部的油液,速比阀在顶部大弹簧的作用下,立即关闭,切断燃机的气体燃料供应,使机组紧急停机。96SR-l,-2:速比阀位置反馈用的线性可变差动变压器;96GC-l,-2:燃料控制阀位置反馈用的线性可变差动变压器;FH7:液压油进油管上油滤,油源前后有差压指示器;速比阀和控制阀之间有一个压力表和三只压力变送器96FG-2A,2B,-2C,它们将压力信号转换成05V电压,送给R、S、CD,当这个信号所表示的压力低于一定值时,持续2秒钟时报警,显示“两阀间的压力故障”。电磁阀20VG-1:其失电时,将排放速比阀和控制阀间燃料

5、气。当其带电时,切断放气通路。20VGT状态受转速继电器14HT控制。启动过程中,当TNH=6%时,14HT触发,20VGT带电,燃料气可以进入燃烧室;停机过程中,TNH=2.5%时,约128转/分,14HT复位,20VGT失电,速比和控制阀间积存的燃料气排放到大气中。排气装置:在气体燃料组合阀系统中,有一个气体燃料的排气装置FG3,共有4路气体从这里排出。20VG-1的排气、速比阀的阀杆漏气、控制阀的阀杆漏气和压力变送器气源的排气。燃料气控制机理如果燃料供给过程中,仅控制阀门开度,是不能够精确的控制气体燃料质量流量,因为当阀门前燃料温度、压力等变化时,气体燃料质量流量则不同。流量的改变将影响

6、机组负荷波动。所以,还要要对气体燃料P、T加以控制,由于T变化很小,所以通过控制压力P来实现对流量的准确控制,因此,系统在控制阀的上游加装了速比阀VSRo利用速比阀实现对控制阀前压力的控制目的。控制阀控制机理:气体控制阀的开度是由控制伺服阀65GC通过一个油动机来操纵的。在转速电子调节系统中,有一个标准的燃料输入信号(即一定数值的VCE电压),而气体控制阀开度的大小可以通过两个线性差动变压器96GC1/2来产生出一个反馈信号,两者比较后产生一个偏差信号,经伺服阀驱动放大器放大后传送给65GC,通过它去操纵油动机动作,最后使气体控制阀的开度定位。当机组燃料量FSR发生变化时,伺服阀65GC中有电

7、流通过,自动调整气体燃料控制阀开度;伺服阀无电流时,调整过程结束,控制阀开度保持不变。如图4-2所示,进入伺服阀的线圈电流由伺服放大器产生并输出,放大器输入节点有两个信号,见图4-2:图4-2控制阀VGC控制原理FSROUT,由起动、加速、同期等几个系统所要求的FSR信号中选出最小者(FSR),经处理后形成的气体燃料冲程基准信号,代表着起控制作用系统所要求的控制阀开度。控制阀的位置反馈信号,是由两个位置反馈信号96GC1,-2经高选电路得到的最大信号。如它们在伺服放大器的输入节点上相加不为零,就有电流通过伺服阀,调整控制阀。注:FSR信号只有在主保护继电器L4带电,跳闸油系统中气体燃料支路的电

8、磁阀20FGT带电下才可以打开。速度比例截止阀控制机理:速比阀控制中有两个回路:一是位置控制网路,一是压力控制回路。如图4-3所示:ANALOG MO MOCXJLC1.速度比例阀软件3.模初星输入/输出楂块5.放泄阀7.速度比例就Lt阀9.压力控制回路放大那2.伺取放大器4.伺用阀6-油动机8.爱性可变船动变压器1。位量控制回路放大澎Hf庄沟图4-3速比阀VSR控制原理系统中采取对转速和压力两个信号进行计算,运算结果作为速比阀的基准信号送到位置控制回路放大器的输入点,作加法运算。转速信号与天然气的压力有一个函数关系。如机组满足该关系,则压力回路放大器输出(速比阀基准信号)没有改变。否则的话,

9、压力回路放大器输出有变化,它与LVDT的反馈信号运算后,进入位置回路放大器,对伺服阀进行调节。例如:假定机组处于平衡状态,即为图中的A点。在并网运行中,转速不变,开打VGC增负荷,P2下降。工况点变到B点。关系不满足。因此位置回路控制阀动作开打速比阀VSR,当VSR开到一定程度时,P2恢复到原值,满足给定的转速与压力函数关系。机组与控制系统达到新的平衡工况。结束这一轮调节过程。燃气从控制阀出来后,通过管道进入天然气环管,然后分为M路,分别进入9E机组的双燃料喷嘴,进入燃烧室。1.2燃气清吹系统使用气体燃料,启动过程中,在机组点火前,都在程序中设置了清吹的环节。这是因为在喷嘴或燃烧室中会因某种泄

10、漏而存在燃料气,当点火时会产生爆炸,引起燃烧室及透平第一级喷嘴等的损害。如图44所示,燃气清吹空气气源AD来自雾化空气系统,经过清吹阀VA13-1/2后,进入天然气的进气管道,然后进入天然气环管,分为14份,通过燃料喷嘴,进行清吹。在VA13-1和VA13-2之间引出一个支路,装有排气电磁阀20VG-2,当压力开关63PG-1检测到两个清吹阀之间压力高时,就打开20VG-2,将2个清吹阀之间的气体排空。压气机排气的抽气PA3用来作为清吹阀VA13T/2的控制气源,其经过滤网FA6T后,分为2路,分别经过调压阀VPR44-1/2,再经过控制电磁阀20PGT/2,分别去控制两个清吹阀。当需要清吹时

11、,20PGT/2电磁阀得电,接通PA3至气动操作阀VA13T/2的控制气源,使操作阀向下移动,接通AD清吹用气源进入天然气清吹环管,执行清吹程序。1.3燃油清吹系统燃料为液体和气体的双燃料系统中,都配有燃油清吹空气系统。当从液体燃料切换到气体燃料时,要防止喷嘴的油道中存在积油,其燃烧会损伤喷嘴。燃用液体燃料当启动失败时,在喷油嘴及燃烧室中都会积存燃油;此外,清吹空气还可以起到冷却燃料喷嘴的作用。因此,燃油清吹系统对机组的安全运行是必不可少的。如图45所示,清吹空气PA2来自雾化空气系统中主雾化空气泵的出口,经滤网FA3-1和气动阀VA19T进入液体燃料清吹环管;该环管和雾化空气环管类似,为一环

12、形圆管,它把清吹空气在等压下分成14个等流量送至喷嘴进油支管上,每个喷嘴上都装有清吹空气逆止阀,该阀的功能是机组在烧油运行时起到阻止燃油进入清吹空气系统。与此类似,到喷嘴的液体燃料管路中也装有逆止阀,用来保证清吹空气被引入喷嘴而不进入液体燃料管路。如果液体燃料从清吹空气逆止阀漏过去,可以通过气动阀VA19T上的常开阀口从CfL排泄出去。在系统中,从压气机17级后的抽气PAl,在燃油清吹空气系统中作为操作和控制用的气源,它经减压阀VPRS4T后经燃料清洗电磁阀20PL-L至气动操作阀VA19T;当需要清吹时,20PL-1电磁阀得电,接通PAI至气动操作阀VA19-1的控制气源,使操作阀向下移动,

13、接通PA2的清吹用气源进入燃油清吹环管,执行清吹程序。1.4雾化空气旁路系统雾化空气系统在烧液体燃料中起到了很重要的燃料雾化作用,在烧天然气的系统中,由于天然气本身就是气体,不需要雾化,所以此时的雾化空气需要经过旁路系统来处理。如图4-6所示:雾化空气系统图雾化空气系统抽气图46系统中设置有一个雾化空气回路循环气动阀VA18T:此阀为在燃用气体燃料时,为雾化空气提再循环回路,它的接通与关断受电磁阀20AA-1的带电与失电来控制。雾化空气回路循环气动阀之电磁阀20AAT:该电磁阀在选择了气体燃料之后,延时300秒后带电,该阀带电后,接通气动阀VA18T的控制气源回路,使得气动阀VA18T打开,使

14、雾化空气大部分经旁路循环阀打循环,较少的一部分对雾化空气喷嘴起冷却保护作用。1. 5可燃气体检测系统为了保证燃烧天然气时的安全性,还设置了可燃气体检测系统。可燃气体探测系统分为两个不同的区域:轮机间和负荷齿轮箱间。由12个探测器和一个位于控制柜内的可燃气体探测柜。一般情况下,透平间的探测器有两处,一处位于透平室框架上,是三个一套的探测器。另一处在透平室排风通道内,也是三个一套的控测器。辅机间中,在气体小间内和辅机间内各装有三个一套的探测器。对于透平间的探测器,在测量装置上有两个临界值。第一个值设定为5%的较低爆炸极限,第二个值设为8%的较低爆炸极限。当6个探测器中的一个的探测值达到第一个临界值

15、时:在控制柜内有报警信号并显示在燃机控制系统中,告知操作员报警信号。当三同回路中的二个探测器的探测值达到第二个临界值时: 在控制柜内有报警并显示在燃机控制系统中,告知操作员报警信号。 燃机紧急跳机 SRV和GCY气体阀关闭 备用风扇被强迫运行3分钟。对于辅机间的探测器,在测量装置上也有两个临界值。第一个值设定为5%的较低爆炸极限(在气体室内是8%),第二个值设为8%的较低爆炸极限(在气体室内是16%)。当3个探测器中的一个的探测值达到第一个临界值时:在控制柜内有报警并显示在燃机控制系统中,告知操作员报警信号。当三个同回路中的二个探测器的探测值达到第二个临界值时: 在控制柜内有报警并显示在燃机控制系统中,告知操作员报警信号。 燃机紧急跳机 SRV和GCV气体阀关闭备用风扇被强迫运行3分钟。1.6跳闸油系统中与燃气相关部分跳闸油系统中也设置了与烧天然气相关的一些压力开关和电磁阀,起到烧气情况下的保护作用,如图4-7所示:去工Gy系统,0ljH1v-INFG-Il-卜12Oa-Il目H卜Ti、,unionOtitncsOlAPHRAOe_4.?$二。

展开阅读全文
相关资源
猜你喜欢
相关搜索

当前位置:首页 > 幼儿/小学教育 > 教育管理

copyright@ 2008-2023 1wenmi网站版权所有

经营许可证编号:宁ICP备2022001189号-1

本站为文档C2C交易模式,即用户上传的文档直接被用户下载,本站只是中间服务平台,本站所有文档下载所得的收益归上传人(含作者)所有。第壹文秘仅提供信息存储空间,仅对用户上传内容的表现方式做保护处理,对上载内容本身不做任何修改或编辑。若文档所含内容侵犯了您的版权或隐私,请立即通知第壹文秘网,我们立即给予删除!