钢结构屋顶施工方案.docx

上传人:p** 文档编号:534021 上传时间:2023-10-17 格式:DOCX 页数:13 大小:46.81KB
下载 相关 举报
钢结构屋顶施工方案.docx_第1页
第1页 / 共13页
钢结构屋顶施工方案.docx_第2页
第2页 / 共13页
钢结构屋顶施工方案.docx_第3页
第3页 / 共13页
钢结构屋顶施工方案.docx_第4页
第4页 / 共13页
钢结构屋顶施工方案.docx_第5页
第5页 / 共13页
钢结构屋顶施工方案.docx_第6页
第6页 / 共13页
钢结构屋顶施工方案.docx_第7页
第7页 / 共13页
钢结构屋顶施工方案.docx_第8页
第8页 / 共13页
钢结构屋顶施工方案.docx_第9页
第9页 / 共13页
钢结构屋顶施工方案.docx_第10页
第10页 / 共13页
亲,该文档总共13页,到这儿已超出免费预览范围,如果喜欢就下载吧!
资源描述

《钢结构屋顶施工方案.docx》由会员分享,可在线阅读,更多相关《钢结构屋顶施工方案.docx(13页珍藏版)》请在第壹文秘上搜索。

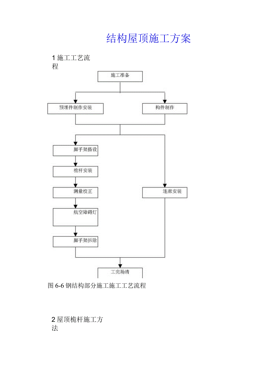
1、结构屋顶施工方案1施工工艺流程图6-6钢结构部分施工施工工艺流程2屋顶桅杆施工方法1)桅杆基础设计在混凝土结构圈梁上为每根桅杆预埋24套锚栓,分布在通过桅杆中心的放射线上。这样既有利于钢结构的较接连接,使桅杆有可靠的基础,也有利于桅杆基准标高的控制。2)桅杆与屋面层连接节点设计为避免桅杆与混凝土直接接触,桅杆与屋面层的连接应采用在屋面层圈梁上设置钢抱箍的方法。钢抱箍与桅杆焊接,钢抱箍通过设置在屋面层圈梁上的锚栓与屋面层连接。桅杆与屋面层混凝土结构圈梁预留孔间,先在桅杆上包一层特别橡胶,橡胶包层与圈梁预留孔之间补浇混凝土填密实。3)桅杆现场安装节点设计(八)桅杆变径接头的隼接设计桅杆变径节点采用

2、隼接接头。隼接接头插入量为较小钢管外径的1.5倍至2倍。为控制插入量,大小管径间采用隼接设计原理,在大管径钢管上开槽,在小管径钢管上加肋板。桅杆变径接头,采用插入式设计,并在小管径钢管端部设置一端板,在大管径钢管顶部增设一横隔板。(B)桅杆吊耳设计桅杆材质为不锈钢,不锈钢桅杆露天耸立,外观要求很高,而且不锈钢的表面处理非常复杂,为减少露天焊缝,改善桅杆的外观效果,吊耳布置在不锈钢管内壁。4)提升机构设计为便于桅杆顶部航空障碍灯的维修,设计为自由升降式航空障碍灯。航空障碍灯提升机构须具备以下特征:自由升降,操作方便,安全可靠;障碍灯提升后能自锁、稳定。5)避雷针设计桅杆直径较大,顶端由于需要安装

3、航空障碍灯,应设置障碍灯灯罩,影响了桅杆的避雷效果,因此必须设计避雷针。避雷针采用620不锈钢棒磨尖后插入不锈钢管内焊牢后与天线桅杆外壁焊接连接,也可购买成品避雷针安放在天线桅杆上。6)压型板与空中连廊工字钢连接节点设计空中连廊工字钢与压型板连接采用钢结构贯用的连接方式熔焊栓钉连接。栓钉拟采用20X100,间距为20Omm。栓钉采用专用栓钉焊机穿透压型板后与工字钢压力焊焊牢。焊接质量以国家有关规范检验。焊接前工字钢上栓钉位置打磨至露出钢材面,栓钉焊接结束后绑扎钢筋,浇灌混凝土。3施工方法1)桅杆施工工艺(八)桅杆制作A)桅杆的分段(a)桅杆的分段依据桅杆的分段主要考虑现场的吊装条件和工厂制作能

4、力,现场吊装采用F0/23B。(b)桅杆的分段及重量,如下表所示。表69桅杆的分段及重量表分段钢管规格(mm)长度(m)重量(t)第一段80012225.065第二段6001216.382.814第三段450XlO10.811.173可见,桅杆采用塔式起重机正装是完全能够实现的。(c)桅杆的卷管桅杆的制作采用不锈钢板下料卷板焊接而成。B)桅杆底座板的制作桅杆底板为圆形板,制作中主要需严格控制与锚栓配合的锚栓孔。先确定圆心,再根据图纸的尺寸找出锚栓孔中心位置,用冲子打上标记后转钻床钻孔,锚栓孔与锚栓的配合为:D锚栓孔二d锚栓+(79)mm桅杆底板下料采用仿形半自动切割机或数控切割机下料。C)锚栓

5、预埋锚栓位置精度要求很高,预埋后受混凝土浇捣的影响,位置容易变动。为克服以上矛盾,必须对锚栓的预埋设置限位板。锚栓预埋时先用上下两块限位定位板与圈梁钢筋焊牢,即克服锚栓预埋移位的隐患。定位板钻孔与锚栓直径配合为正常螺栓配合,即:D限位板孔二d锚栓+(1.01.5)mmD)桅杆施工作业平台搭设:桅杆安装采用正装法施工,施工过程中,桅杆应进行位置校正,接口施焊,航空障碍灯需安装灯罩及提升机构,桅杆表面应进行光洁处理,这些均需作业平台。当采用桅杆上设爬梯施工方法及辅助设置专用操作平台时,因爬梯应割除,表面应处理,操作极为不便,外观难以保证,且安全可靠性差。为此,为完成上述工作,采用搭设满堂脚手架的方

6、法提供作业平台,脚手架搭设从屋面开始至桅杆顶,为提高脚手架的稳定性,二桅杆施工脚手架连成一体,同时施工,先搭设至第一节桅杆顶端高度,当安装好第一节桅杆后再搭设至第二节桅杆顶端高度,依此搭设。脚手架四周应搭设安全网,作业面应满铺平台板。E)桅杆测量桅杆的测量包括底座中心的确定及桅杆垂直度的测量。(a)桅杆底座中心的确定将大楼结构基准控制线延伸放线到结构屋面层及112.2Oom结构层。根据控制线与桅杆中心的轴线对应关系找出桅杆中心,根据桅杆中心放出桅杆外径控制圆,标识保存。(b)桅杆垂直度测量桅杆垂直度测量方法选择:建筑物垂直度的测量一般有三种方法,根据平面坐标测量原理以全站仪测量,以经纬仪的常规

7、垂直度测量以及采用铅直仪的读数测量。采用全站仪测量,后视距离一般不小于前视距离,受结构层面积影响,全站仪必须于地面设置。这样因大气的影响会使测量精度受很大的限制,而且因平面坐标测量的要求,桅杆顶端必须设置一固定的端板以方便寻找中心点架设标志杆,工艺复杂,测量人员操作难度很高,而且如此测量无法跟踪操作,测量工作量很大。当采用经纬仪测量时,受结构层面积小的限制,经纬仪在楼层上因视角影响无法直接测到桅杆顶端。在地面测量时,受结构层影响,桅杆底座测量的基准点被结构楼层隔挡,不能判定桅杆的垂直情况。当采用铅直仪测量时,因铅直仪是垂直测定上方目标,不受结构层大小影响。而且仪器架设在屋面结构楼层,信息反馈也

8、及时方便。满堂脚手架搭设时只要稍加注意,就不会遮挡测量目标。综上所述,桅杆垂直度采用铅直仪控制。铅直仪后视点是铅直仪的架设基准,确定铅直仪的后视点就是确定铅直仪的架设位置及确定桅杆垂直度控制的基准读数。确定铅直仪后视点的位置的依据为桅杆结构及周围建筑物结构,确定的铅直仪后视点必须在施工中铅直仪能顺利完成测量而不受空中障碍物的影响,也不能因后视点位置的不合理而使铅直仪不能架设。桅杆垂直度测量采用直接读数法测量,即将铅直仪架设在后视点上,在待定位的桅杆顶端用刻度尺延伸,铅直仪的读数达到桅杆位置的设计值时,桅杆就垂直了。为克服桅杆安装的偏心,桅杆垂直度的测量采用对称四点测量法。(C)桅杆的标高控制桅

9、杆的标高控制主要包括两个部分,即桅杆的基准标高控制及桅杆安装过程的顶端标高控制。桅杆的基准标高控制是在桅杆底板安装前设置标高块实现。桅杆底板锚栓预埋好并浇筑混凝土后,取下锚栓限位板并凿平凿毛锚栓范围混凝土表面。根据结构的基准标高及桅杆底座的设计标高设置一个标高块。即实现桅杆基准标高控制。桅杆安装过程的顶端标高控制在桅杆的制作过程中,经设计标高要求及隼接接头设计实现。(F)桅杆吊装a)第一节桅杆吊装当桅杆底座控制圆测设好及第一节桅杆安装用脚手架搭设完成后开始吊装第一节桅杆。当桅杆吊装就位至底板控制圆上,即完成桅杆的就位施工。利用脚手架配合铅直仪调整桅杆的垂直度,达到要求后定位焊底板与桅杆的接头,

10、复核无误后,开始对称施焊。b)桅杆垂直度调节方法桅杆垂直度的调节采用千斤顶实现。为减少高空作业,千斤顶支托尽量在地面完成。c)桅杆吊装第二节及以上段桅杆的吊装方法同于第一节桅杆的吊装,吊装就位及垂直度调节完成后定位焊隼接口焊缝及隔板,然后松钩施焊。(G)桅杆焊接A)桅杆不锈钢选用!Crl8Ni9Ti,桅杆焊接工艺参数选择、坡口设计及焊材选择如下表。表6.10桅杆焊接工艺参数选择、坡口设计及焊材选择序号焊接工件焊接材料工艺参数坡口设计焊接方法备注1桅杆卷管对接纵缝HoCrl9Ni9TiV=2030V1=320350A60o11CP熔化极自动鸨极氨弧焊2焊丝2桅杆对接环缝HoCrl9Ni9TiV=

11、2030V1=320350A60o11CP熔化极自动鸨极氨弧焊2焊丝3桅杆隼接立缝A1021=80IlOA35o1CP手工电弧焊3.2焊条4桅杆对接上隔板平缝A1021=80IlOA25oCP手工电弧焊3.2焊条5桅杆与底座角缝A3071=140150A30手工电弧焊4焊条B)桅杆焊接工艺(a)熔化极自动鸨极氢弧焊a)施工前应对使用设备的水、电、气路是否正常,工件接头和坡口表面清洁的状况以及电极端形状,填充焊丝的准备等作充分检查。b)引弧前应提前510秒钟送筑气,氤气流量由焊工本身经验确定。c)正式焊接前,应对被焊工件作定位焊。焊接时,在不妨碍视线情况下,尽量采用短弧焊接,以增加氨气保护效果,

12、减少热影响,防止焊件变形过大。d)施焊前应先试弧,当试弧后焊缝表面成灰色或黑色,应重新调整,直至试焊焊缝表面成红灰色、蓝色、银白或金黄色为止。(b)手工电弧焊焊接不锈钢a)施焊前,应对工件仔细检查,使坡口平整、干净,坡口两侧20-3Omm内用酒精擦净处理。并涂石灰粉防飞溅损伤金属表面,工件表面不能有机械损伤。b)为使电弧燃烧稳定,采用直流弧焊机,并用反极性。c)短弧焊收弧要慢,弧坑应填满。d)与介质接触的面最后焊接。e)多层焊时,要清渣检查,层间温度控制在60C以下。f)焊后可采用强制冷却以减短晶间腐蚀的时间。g)不要在坡口以外的地方起弧,地线要接好以免损伤金属表面而使其耐蚀性下降。(c)异种

13、钢焊接异种钢焊接主要困难为碳钢与不锈钢的不同特性,为使两种金属融合后焊缝性能合理,主要要在选用焊接材料时充分考虑。焊接材料在施焊时能使这两种金属形成一种合理过渡层的焊缝,焊接材料如前所述,焊接工艺同手工电弧焊焊接不锈钢。C)焊接管理(a)焊接岗位遵循原则a)焊工上岗前,应详细听取焊接工长进行技术交底工作,特别是各部位施焊时易发生出现的问题及注意事项。b)焊工应遵循施焊顺序,绝对服从安排。c)焊工施焊前,应进行一次仔细认真的焊前准备检查。如焊机运转,电路安全,施工安全等。d)焊接小组只有接到指令后,才有权对指令对象进行工作。且须按现定工艺工作,不得更改。e)为减小焊接变形,采用对称施焊法施工。(

14、b)焊接工长职责a)全面合理安排焊接工作进度,对施工焊接质量负直接责任。b)全面做好技术交底工作,对施焊关键部位应加强督促和检查。c)施焊中,严格按规范标准检查核实,发现问题及时处理,对违反规定的有权令其停止工作。(c)焊接质量控制a)设专职的质量检查人员,不断加强对各作业点巡回检查,以督促焊工把住质量关。b)焊接操作者要具备高度事业责任心,在焊接过程中发现隐患,应立即停止焊接,及时采取补救措施。c)有焊接部位进行目测外观检查,焊缝应无气孔、夹渣、裂纹、未熔合、咬边等缺陷。d)对允许的局部焊接偏差应控制在最小范围内,严格按施工技术标准实行。角焊缝焊角偏差OWASW3mm焊缝余高0Aa3mm表6.11对接焊缝余高焊缝宽度余高hB15mmh3mm15B25mmh4/25且0.5mm以上T型缝余高a=t4(t40mm)0e5mma=10mm(t40mm)咬边et20且e0.5mm表面宽窄不一致e5mm(焊缝L150mm)表面不平整e2.5mm(三)天线不锈钢的切割天线不锈钢的下料及切割作业采用等离子弧切割,切割规范如表所示:表6.12零喷工工氮切害IJ件厚度嘴孔径作电作电气流量速度(mm)(mm)压(V)流(八)(升h)(mh)122.812013020

展开阅读全文
相关资源
猜你喜欢
相关搜索

当前位置:首页 > 建筑/环境 > 设计及方案

copyright@ 2008-2023 1wenmi网站版权所有

经营许可证编号:宁ICP备2022001189号-1

本站为文档C2C交易模式,即用户上传的文档直接被用户下载,本站只是中间服务平台,本站所有文档下载所得的收益归上传人(含作者)所有。第壹文秘仅提供信息存储空间,仅对用户上传内容的表现方式做保护处理,对上载内容本身不做任何修改或编辑。若文档所含内容侵犯了您的版权或隐私,请立即通知第壹文秘网,我们立即给予删除!