桥台计算书.docx

上传人:p** 文档编号:408914 上传时间:2023-08-10 格式:DOCX 页数:4 大小:54KB
下载 相关 举报
桥台计算书.docx_第1页
第1页 / 共4页
桥台计算书.docx_第2页
第2页 / 共4页
桥台计算书.docx_第3页
第3页 / 共4页
桥台计算书.docx_第4页
第4页 / 共4页
亲,该文档总共4页,全部预览完了,如果喜欢就下载吧!
资源描述

《桥台计算书.docx》由会员分享,可在线阅读,更多相关《桥台计算书.docx(4页珍藏版)》请在第壹文秘上搜索。

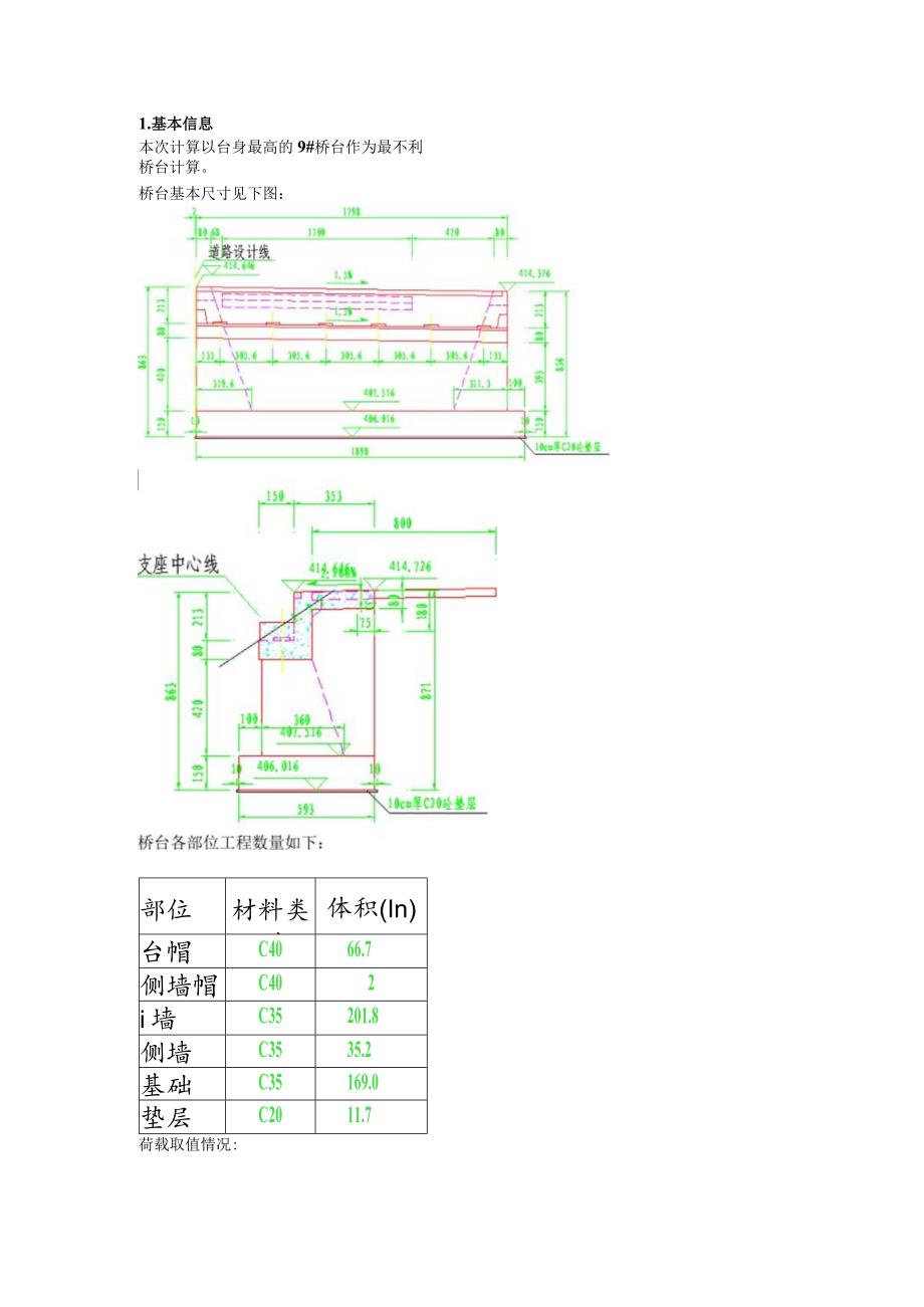
1、桥台计算书1.基本信息本次计算以台身最高的9#桥台作为最不利桥台计算。桥台基本尺寸见下图:部位材料类型体积(In)台帽C4066.7侧墙帽C402i墙C35201.8侧墙C3535.2基础C35169.0垫层C2011.7荷载取值情况:支反力组合值P=9338.4kN;侧墙重G=201.8*24=4843.2kN;前墙重G2=35.2*24=844.8kN;基础重G3=169*24=4056kN;根据公路桥涵设计通用规范(JTGD60-2015)式4.2.3-6计算台背主动土压力:E=IB泮(H+2h)=13599kNCHH+ZhC=X主动土压力着力点3H+2h=3.93m土压力水平分力:与平

2、二cs3+M=13599*cos33=l1405kN土压力竖直分力:E竖直=Esin(1.2因此,抗滑验算满足要求。3 .抗倾覆验算按照公路桥涵地基与基础设计规范(JTG33632019)5.4.IT及5.4.1-2式进行抗倾覆稳定验算:PF:+H也%=(10272.24-7506.96+464.64+44821.65-6147.81+2392.65-7161)/(9338.4+4843.2+844.8+4056+7407+4620)=1.19%=2.97/1.19=2.51.3因此,抗倾覆验算满足要求。4 .地基承载力及基底偏心距验算按照公路桥涵地基与基础设计规范(JTG33632019)5.2.2-1及5.2.2-2式进行地基承载力验算:A=(9338.4+4843.2+844.8+40567407+4620)(5.93*18.98)=276.4kPa6414kPaNM%AW=276.4+(9338.4+4843.2+844.8+4056+7407+4620)*1.19/(5.93*18.98*18.98)/6=276.4+104.0=380.4kPa6414kPa按照公路桥涵地基与基础设计规范(JTG3363-2019)5.2.57式进行基底偏心距验算:e=l.19e0=l.5p=l.5*5.93/6=1.48因此,地基承载力及基底偏心距验算满足要求。

展开阅读全文
相关资源
猜你喜欢
相关搜索

当前位置:首页 > 建筑/环境 > 公路与桥梁

copyright@ 2008-2023 1wenmi网站版权所有

经营许可证编号:宁ICP备2022001189号-1

本站为文档C2C交易模式,即用户上传的文档直接被用户下载,本站只是中间服务平台,本站所有文档下载所得的收益归上传人(含作者)所有。第壹文秘仅提供信息存储空间,仅对用户上传内容的表现方式做保护处理,对上载内容本身不做任何修改或编辑。若文档所含内容侵犯了您的版权或隐私,请立即通知第壹文秘网,我们立即给予删除!