微孔滤膜过滤技术-ECGOODS-产品中心.docx

上传人:p** 文档编号:574094 上传时间:2023-11-08 格式:DOCX 页数:9 大小:94.65KB
下载 相关 举报
微孔滤膜过滤技术-ECGOODS-产品中心.docx_第1页
第1页 / 共9页
微孔滤膜过滤技术-ECGOODS-产品中心.docx_第2页
第2页 / 共9页
微孔滤膜过滤技术-ECGOODS-产品中心.docx_第3页
第3页 / 共9页
微孔滤膜过滤技术-ECGOODS-产品中心.docx_第4页
第4页 / 共9页
微孔滤膜过滤技术-ECGOODS-产品中心.docx_第5页
第5页 / 共9页
微孔滤膜过滤技术-ECGOODS-产品中心.docx_第6页
第6页 / 共9页
微孔滤膜过滤技术-ECGOODS-产品中心.docx_第7页
第7页 / 共9页
微孔滤膜过滤技术-ECGOODS-产品中心.docx_第8页
第8页 / 共9页
微孔滤膜过滤技术-ECGOODS-产品中心.docx_第9页
第9页 / 共9页
亲,该文档总共9页,全部预览完了,如果喜欢就下载吧!
资源描述

《微孔滤膜过滤技术-ECGOODS-产品中心.docx》由会员分享,可在线阅读,更多相关《微孔滤膜过滤技术-ECGOODS-产品中心.docx(9页珍藏版)》请在第壹文秘上搜索。

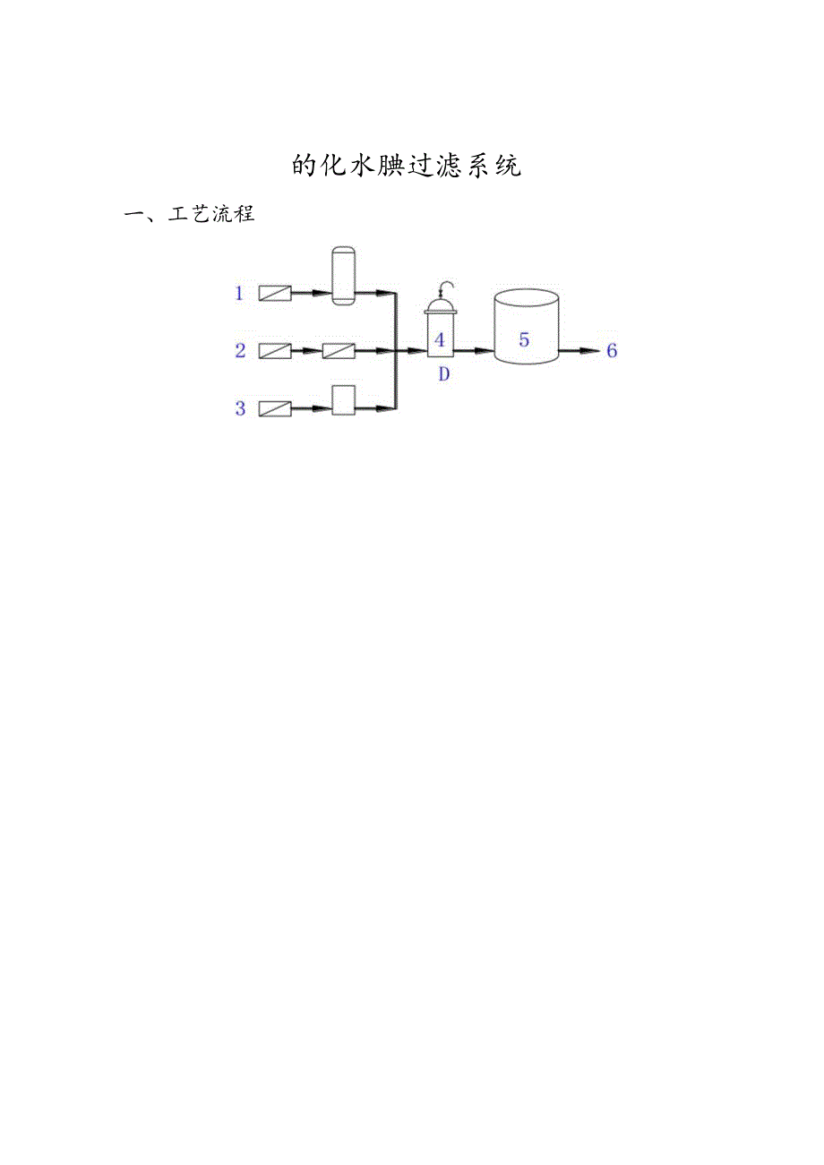
1、ANOW微孔滤膜过滤技术制药工业MicrofiltrationTechnologyinPharmaceuticalIndustry中美合资杭州科诺过滤器材有限公司HANGZHOUANOWWATERTREATMENTCO.,LTD.目录(Catalogue)21、纯化水(PW)膜过滤系统32、注射用水(WFl)膜过滤系统43、大输液(LVP)膜过滤系统54、小针剂(SVP)膜过滤系统65、眼药液膜过滤系统76、空气除菌膜过滤系统8的化水腆过滤系统一、工艺流程3、反渗透+电去离子6、使用点1、反渗透+阴阳混床2、二级反渗透4、终端绝对除菌过滤器5、纯化水箱二、设计说明经“反渗透+阴阳混床”或“二级

2、反渗透”或“反渗透+电去离子”制作的纯化水,通过终端绝对除菌过滤器以滤除水中可能存在的树脂颗粒、残留细菌等,更进一步确保水质。纯化水箱上的空气过滤器是用于对水箱因液位变化而吸入或呼出的空气进行过滤,以防不洁空气污染纯化水。终端绝对除菌过滤器系统的操作压力一般控制在0.4MPa以内,厂家可具体根据自己的实际生产情况调节好过滤的流量和压力。终端绝对除菌膜过滤芯的要求能进行完整性测试,能经受重复多次蒸汽杀菌或热水消毒。空气过滤芯需采用疏水性膜材料。膜过滤芯属一次性消耗品,当滤器前后压差超过0.20.3Mpa或纯化水的过滤出口流量达不到实际要求时,建议厂家更换滤芯。三、配置与价格序号名称说明1终端绝对

3、除菌过滤器由不锈钢过滤器(材质为316L)与0.22m混合纤维素(CN-CA)膜或尼龙(N6)膜过滤芯组成2空气过滤器由单芯不锈钢过滤器与0.45m聚丙烯(PP)深层膜或聚四氯乙烯(PTFE)膜过滤芯组成注:1、过滤器的规格及滤芯的数量需根据厂家的实际产量而定;2、终端绝对除菌过滤系统的清洗消毒可采用90oC左右的热水,在0.2MPa的压力下进行,时间控制在半小时以内。注射用水CwfiJ膜过滤条统一、工艺流程1、纯化水箱 循环泵4、设计说明纯化水经多效蒸馈后进入保温水箱,为防止不洁空气污染水质,保温水箱顶端安装空气过滤器。注射用水在通过循环泵输送至使用点时需通过终端绝对除菌过滤器,以用于滤除水

4、中可能存在的细菌、热源及其他固杂物。终端绝对除菌过滤器系统的操作压力一般控制在0.4MPa以内,厂家可具体根据自己的实际生产情况调节好过滤的流量和压力。终端绝对除菌膜过滤芯要求能进行完整性测试,能经受重复多次蒸汽杀菌和热水消毒。空气过滤芯需采用疏水性膜材料。膜过滤芯属一次性消耗品,当滤器前后压差超过0.20.3MPa或纯化水的过滤出口流量达不到实际要求时,建议厂家更换滤芯。三、配置与价格序号名称说明1终端绝对除菌过滤器由不锈钢过滤器(材质为316L)与0.22Hm混合纤维素(CN-CA)膜或尼龙(N6)膜过滤芯组成2空气过滤器由单芯不锈钢过滤器与0.45m聚丙烯(PP)深层膜或聚四氯乙烯(PT

5、FE)膜过滤芯组成备注:1、过滤器的规格及滤芯的数量需根据厂家的实际产量而定;2、终端绝对除菌过滤系统的清洗消毒可采用90oC左右的热水,在0.2MPa的压力下进行,时间控制在半小时以内。大输液(LVP)膜过滤余统一、工艺流程1、注射用水+粉剂2、混合配料罐3、深层膜预过滤器4、精过滤器5、缓冲罐6、终端绝对除菌过滤器7、罐装系统8、杀菌机二、设计说明注射用水与粉剂经混合配料罐混合后,首先通过5或10m深层膜预过滤器进行预过滤,以去除溶液中的胶质和颗粒,再经1.0m精过滤器过滤,以延长终端过滤器的寿命,过滤液进入缓冲罐,最后通过终端绝对除菌过滤器进行除菌,从而保证最终灭菌的效果。缓冲罐与空气接

6、触处需安装空气过滤器,以防不洁空气污染溶液。膜过滤系统的操作压力一般控制在0.4MPa以内,厂家可具体根据自己的实际生产情况调节好过滤的流量和压力。终端绝对除菌膜过滤芯要求能进行完整性测试,能经受重复多次蒸汽杀菌或热水消毒。空气过滤芯需采用疏水性膜材料。膜过滤芯属一次性消耗品,当滤器前后压差超过0.20.3Mpa或溶液的过滤出口流量达不到实际要求时,建议厂家更换滤芯。三、配置与价格序号名称说明1深层膜预过滤器由不锈钢过滤器(材质为316L)与5或10m聚丙端深层(PP)膜过滤芯组成2精过滤器由不锈钢过滤器(材质为316L)与1.0m混合纤维素(CN-CA)膜过滤芯组成3终端绝对除菌过滤器由不锈

7、钢过滤器(材质为316L)与0.22Hrn混合纤维素(CN-CA)膜或聚轴砌.(PES)膜过滤芯组成4空气过滤器由单芯不锈钢过滤器与0.45Hfn聚丙烯(PP)深层膜或聚四氯乙烯(PTFE)膜过滤芯组成备注:1、过滤器的规格及滤芯的数量需根据应用厂家的实际产量而定;2、终端绝对除菌过滤系统的清洗消毒可采用90oC左右的热水,在0.2MPa的压力下进行,时间控制在半小时以内。小针剂CsvpJ膜过滤余统一、工艺流程二、设计说明活性药物成分与注射用水混合后进入缓冲罐,首先进行1.0或3Um预过滤,以去除溶液中的胶质和颗粒,再通过0.22Hrn终端绝对除菌过滤器除菌,从而保证最终灭菌的效果。缓冲罐与空

8、气接触处需安装空气过滤器,以防不洁空气污染溶液。膜过滤系统的操作压力一般控制在0.4MPa以内,厂家可根据自己的实际生产情况调节好过滤的流量和压力。终端绝对除菌膜过滤芯要求具有低吸附、低析出、无热源、能进行完整性测试、能经受重复多次蒸汽杀菌和热水消毒等特点。空气过滤芯需采用硫水性膜材料。膜过滤芯属一次性消耗品,当滤器前后压差超过0.20.3Mpa或溶液的过滤出口流量达不到实际要求时,建议厂家更换滤芯。三、配置与价格序号名称说明1预过滤器由不锈钢过滤器(材质316L)与1.0或3Um混合纤维素(CN-CA)膜或聚过滤芯组成2终端绝对除菌过滤器由不锈钢过滤器(材质316L)与0.22m聚偏氟乙烯(

9、PVDF)膜或聚酸风(PES)膜过滤芯组成3空气过滤器由单芯不锈钢过滤器与0.45m聚丙烯(PP)深层膜或聚四氯乙烯(PTFE)膜过滤芯组成备注:1、过滤器的规格及滤芯的数量需根据应用厂家的实际产量而定;2、终端绝对除菌过滤系统的清洗消毒可采用90oC左右的热水,在0.2MPa的压力下进行,时间控制在半小时以内。服药液膜过滤绕一、工艺流程1、注射用水+药物成份2、混合配料罐3、预过滤器4、无菌储存罐5、终端绝对除菌过滤器6、罐装系统7、杀菌机二、设计说明注射用水与药物成份经混合配料罐混合后,首先通过3或1.0Hnl预过滤器进行预过滤,以去除溶液中的胶质和颗粒,过滤液进入无菌储存罐,最后通过终端

10、绝对除菌过滤器进行除菌,从而保证最终灭菌的效果。无菌储存罐与空气接触处需安装空气过滤器,以防不洁空气污染溶液。膜过滤系统的操作压力一般控制在0.4MPa以内,厂家可具体根据自己的实际生产情况调节好过滤的流量和压力。终端绝对除菌膜过滤芯要求具有低吸附、低析出、无热源、能进行完整性测试、能经受重复多次蒸汽杀菌或热水消毒等特点。空气过滤芯需采用疏水性膜材料。膜过滤芯属一次性消耗品,当滤器前后压差超过0.20.3MPa或溶液的过滤出口流量达不到实际要求时,建议厂家更换滤芯O三、配置与价格序号名称说明1预过滤器由不锈钢过滤器(材质316L)与L0或311l混合纤维素(CN-CA)膜过滤芯组成2终端绝对除

11、菌过滤器由不锈钢过滤器(材质316L)与0.22m混合纤维素(CN-CA)膜或聚偏氟乙烯(PVDF)膜过滤芯组成3空气过滤器由单芯不锈钢过滤器与0.45m聚丙烯(PP)深层膜或聚四嬴乙烯(PTFE)膜过滤芯组成备注:1、过滤器的规格及滤芯的数量需根据应用厂家的实际产量而定:2、终端绝对除菌过滤系统的清洗消毒可采用90oC左右的热水,在0.2MPa的压力下进行,时间控制在半小时以内。型毛除菌膜过滤条统一、工艺流程1、气瓶2、深层膜预过滤器3、终端绝对除菌过滤器4、蒸汽发生器5、蒸汽过滤器二、设计说明本系统由蒸汽过滤器、深层膜预过滤器、终端绝对除菌过滤器三部分组成。空气经0.45Hm聚丙端深层膜预

12、过滤器后,再通过0.22Hrn终端绝对除菌过滤器,过滤后的空气纯正无菌。蒸汽过滤器用于对消毒蒸汽进行过滤以保护终端绝对除菌过滤膜。正常生产时,需将阀门D、E、F打开,阀门A、B、C、G关闭,操作压力在0.3Mpa以内。消毒时,关闭阀门D、E、F,打开阀门A、C,待阀门C中排完余水(蒸汽冷凝所致)再将阀门C关闭,同时打开阀门B和G。消毒时间控制在半小时左右,压力控制在0.2MPa以内,蒸汽温度不要超过145C0三、配置与价格序号名称说明1蒸汽过滤器由单芯10英寸不锈钢过滤器与5m不锈钢滤芯组成2深层膜预过滤器由单芯10英寸不锈钢过滤器与0.45m聚丙烯深层(PP)膜过滤芯组成3终端绝对除菌过滤器由单芯10英寸不锈钢过滤器与0.22m聚四嬴乙烯(PTFE)膜过滤芯组成4管阀件等由不锈钢阀门、放气阀、逆止阀及不锈钢管道组成备注:1、本系统为空气流量小于4Nm3min的标准配置;2、单芯IO英寸不锈钢过滤器的连接可采用法兰或快开式卡箍;3、当空气或蒸汽进气压力超过0.3MPa时,建议厂家另行选用气体减压阀。

展开阅读全文
相关资源
猜你喜欢
相关搜索

当前位置:首页 > 汽车/机械/制造 > 制造加工工艺

copyright@ 2008-2023 1wenmi网站版权所有

经营许可证编号:宁ICP备2022001189号-1

本站为文档C2C交易模式,即用户上传的文档直接被用户下载,本站只是中间服务平台,本站所有文档下载所得的收益归上传人(含作者)所有。第壹文秘仅提供信息存储空间,仅对用户上传内容的表现方式做保护处理,对上载内容本身不做任何修改或编辑。若文档所含内容侵犯了您的版权或隐私,请立即通知第壹文秘网,我们立即给予删除!