5t桥式起重机电气控制电路.docx

上传人:p** 文档编号:734956 上传时间:2024-02-04 格式:DOCX 页数:5 大小:99.42KB
下载 相关 举报
5t桥式起重机电气控制电路.docx_第1页
第1页 / 共5页
5t桥式起重机电气控制电路.docx_第2页
第2页 / 共5页
5t桥式起重机电气控制电路.docx_第3页
第3页 / 共5页
5t桥式起重机电气控制电路.docx_第4页
第4页 / 共5页
5t桥式起重机电气控制电路.docx_第5页
第5页 / 共5页
亲,该文档总共5页,全部预览完了,如果喜欢就下载吧!
资源描述

《5t桥式起重机电气控制电路.docx》由会员分享,可在线阅读,更多相关《5t桥式起重机电气控制电路.docx(5页珍藏版)》请在第壹文秘上搜索。

1、5t桥式起重机电气控制电路、主电路分析该台起重机配置3台电动机Ml、M2和M3,它们分别是大车、小车和吊钩电动机(见图18),均为绕线式,且都采用串接电阻(1R、2R、3R)的方法实现启动和逐级调速。Ml、M2和M3的正反转以及电阻1R、2R、3R的逐级切除,分别用凸轮控制器QC1、QC2、QC3控制。YBl,YB2,YB3为制动电磁铁,分别与电动机Ml、M2、M3的定子绕组并联,以实现得电松闸,失电抱闸的制动作用。这样在电动机定子绕组失电时,制动电磁铁失电,电磁抱闸抱紧,就可以避免重物自由下落而造成的伤害。电流继电器KIl,KI2,KI3分别作电动机Ml、M2、M3的过电流保护。电源电路则采

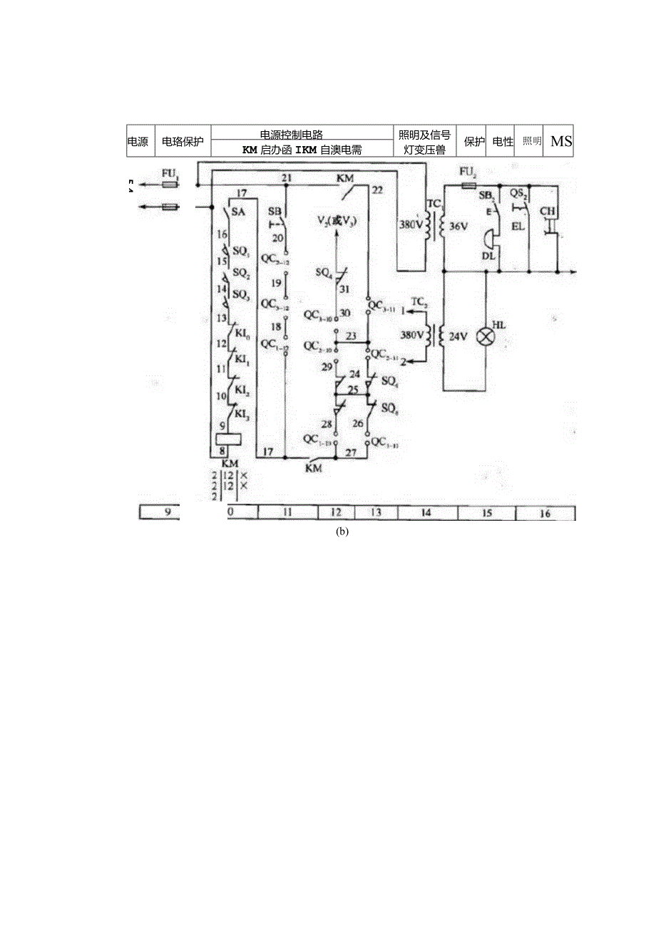
2、用电流继电器KIO实现过电流保护。二、凸轮控制器各凸轮控制器QC1、QC2、QC3都在“0”位时,才可以接通交流电源,在开关QSI闭合状态下,按动启动按钮SB,接触器KM得电吸合并自锁,然后可由QClQC3分别控制各电动机,凸轮控制器的触点工作状态如图1-9所示。凸轮控制器是一种多触点、多位置的转换开关。凸轮控制器QC3、QC2、QCl分别对大车、小车、吊钩电动机M3M1实行控制。各凸轮控制器的位数为50-5,共有11个操作位,共有12副触点,其中4副触点(1、2、3、4)控制各相对应电动机的正反转,5副触点(59)控制电动机的启动和分级短接相应电阻,两副触点(10、11)和限位开关配合,用于

3、大车行车、小车行车和吊钩提升极限位置的保护,另一副触点(12)用于零位启动保护。电源电珞保护电源控制电路照明及信号保护电性照明MSKM启办函IKM自澳电需灯变压兽5 4(b)电源电源开关髀大乍电动机电磁抱削小车电动机电更抱第吊置电动机电Imlfli1112R1图1-85t桥式起重机电气控制电路三、控制电路分析1 .准备工作合上开关QSl,把凸轮控制器QC1、QC2、QC3的手柄置于零位,把驾驶室上的舱口门和桥架两端的门关好,合上紧急开关SA。按下启动按钮SB11,使交流接触器KMU0得电吸合,其辅助动合触点KM(21-22)、KM(17-21)闭合自锁,其主触点2闭合,接通总电源,为各电动机的

4、启动作好准备。大车、小车及提升凸轮控制器触点QCl/0、QCl-IkQC2-lkQC3/0、QC3-U和大车、小车及提升机构的限位开关SQ4SQ8接成串并联电路与接触器KM辅助触点构成自锁电路使大车、小车等到了极限位置,相应限位开关断开,凸轮控制器归0再次反向运动,即可限出极限。2 .小车控制(见图1-8及图1-9)(1)小车向前,把QC2手柄在向前方向转到力”位,则QC2手柄向前方向转到力”位:1、QC2(36-37)(即QC2-1)52、QC2(38-39)(QC2-3)53、QC2-10(自锁)以上三种情况:M2、YB小车向前移动把QC2手柄在“向前”从力”转到“2”位,则QC2手柄向前

5、方向转到“2”位:1、QC2-10(自锁)2、QC2(36-37)3、QC2(38-39)4、QC2-5以上情况:第1、2、3种情况-M2;第4种一短接电阻R5-M2加速,小车向前加快移动图1-9凸轮控制器触点工作状态把QC2手柄在“向前”从“2”转到“3”、“4”、“5”位时,其触点QC2(36-37)5hQC2(3839)5和QC25继续保持闭合,而在“3”、“4”、“5”位时,触点QC2SQC2-5QC2-6QC2-5QC27、QC2-5QC2-9分别接通,相应短接电阻2R5,2R4、2R3、2R2、2R1,小车速度逐渐加快。(2)小车向后,把QC2手柄转到“向后”方向的位置上,其工作原

6、理与小车“向前”控制相似。3 .大车、吊钩控制大车“向左”“向右”控制,把QC手柄转到“向左”、“向右”方向的位置上;吊钩“向上”、“向下”控制,把QC3手柄转到“向上”、“向下”位置上,其工作原理与小车“向前”控制相似。四、故障分析1.合上电源开关QSl按下SBl主接触器FMl不吸合(1)电路无电压,用万用表测世QSl进线处。(2)熔断器熔断,更换。(3)紧急开关SA及限位开关SQl、SQ2、SQ3未合上。(4)凸轮控制器没在零位,则QCI-12、QC3-12、QC2-12断开。应将控制器手柄扳在零位。2 .按下SBl按钮过流继电器动作则故障为QC1、QC2、QC3或电动机Ml、M2、M3接地或短路,可分别断开进行分断检查。3 .凸轮控制器冒火花故障为控制器触点与铜片接触不良。4 .制动电磁铁过热制动电磁铁线圈匝间短路,更换。

展开阅读全文
相关资源
猜你喜欢
相关搜索

当前位置:首页 > 汽车/机械/制造 > 电气技术

copyright@ 2008-2023 1wenmi网站版权所有

经营许可证编号:宁ICP备2022001189号-1

本站为文档C2C交易模式,即用户上传的文档直接被用户下载,本站只是中间服务平台,本站所有文档下载所得的收益归上传人(含作者)所有。第壹文秘仅提供信息存储空间,仅对用户上传内容的表现方式做保护处理,对上载内容本身不做任何修改或编辑。若文档所含内容侵犯了您的版权或隐私,请立即通知第壹文秘网,我们立即给予删除!