检具内部校准通用规程.docx

上传人:p** 文档编号:788413 上传时间:2024-03-01 格式:DOCX 页数:3 大小:47.87KB
下载 相关 举报
检具内部校准通用规程.docx_第1页
第1页 / 共3页
检具内部校准通用规程.docx_第2页
第2页 / 共3页
检具内部校准通用规程.docx_第3页
第3页 / 共3页
亲,该文档总共3页,全部预览完了,如果喜欢就下载吧!
资源描述

《检具内部校准通用规程.docx》由会员分享,可在线阅读,更多相关《检具内部校准通用规程.docx(3页珍藏版)》请在第壹文秘上搜索。

1、mechanisms批准:审核:作成:ChangeHistory变更记录Revision版本EffectiveDate生效日期Originator编写人ReasonsforChange修改原因1.0PURPOSE目的、1.1.为保证自制检具、夹具等有效管理,并使产品质量得以保证,特制订本内部检具校准规程。2.0SCoPE范围2.1适用于MMK公司内部所有自制检具、夹具等。3.0DEFINITIONS定义None无4.0REFERENCEDOCUMENTS参考文件4.1测量仪器管理程序5.1 RECORDS记录5.1 检具内部校准报告5.2 RESPONSIBILITY职责6.1 计量员负责内部

2、校准工作,作好记录并发出内部校准报告。6.2 计量员负责制定内部检具校准规程,提交质量经理审核内部校准报告。7.0PROCESS流程7.1 人员资格要求实施内部校准人员应经过必须经过相关的仪器校验技能培训,且能熟练操作测量室各种检测设备。7.2 校准计划及周期计量人员根据量具登记表及校验计划要求,合理制定自制检具、夹具的校准周期,一般检具为一年,夹具为验收时一次性校准,对到期需内部校准的自制检具实施内部校准。7.3 校准使用工具及设备CMM.卡尺、千分尺、卷尺、量块、大理石、无水酒精、防锈油等7.4 校准环境要求为保证检具测量的准确性,要求内部校准时,检具需要实验室环境内放置4小时以上,以减少

3、因温湿度而影响到测量精度。实验室的环境温度控制在205C,湿度40%-80%内。7.5 校准说明7.5.1 外观检具、夹具的使用面应无锈蚀、碰伤或其它缺陷。使用中检具不应有影响使用准确的外观缺陷。1)制造厂名或商标(自制的可以不表明这项,见图纸);2)检具的基本尺寸和公差代号;3)检具的用途代号(单头双极限量规可以不标志):T-表示通规的用途代号;Z-表示止规的用途代号。4)检具应经过稳定性处理,应有出厂检验报告,图纸,操作说明等信息。7.5.2 实施校准D为保证校准的准确性,待校检具需在实验室环境内放置4小时以上。2)校准仪器的选择根据被校准检具的尺寸公差选用检定仪器。其原则为:测量仪器的分

4、辨率是被测量尺寸公差的10倍。3)根据图纸标注的尺寸,对测量件关键尺寸进行校准。7.5.3 检具、夹具、校准结果的判定1)根据图纸的形位公差的要求,对测量值进行判定。2)校准合格的重新粘贴校准标识后按要求发放使用。3)对校准不合格的作修理处理,如无法修理则填写量器具损坏报废申请单待审批后报废处理,并通知质量部申请新检具。若有产品被不合格的检具检测过,需要对已检测的产品采取相应的措施进行重新确认,并依不合格品处理流程处理,保存相关的记录;7.5.4 校准报告的保存I)计量人员对检具内部校准完后,需对其校准报告连同图纸装订一起存档保存,以便查阅。保存期限为下次校准后,更换新的报告。7.5.5 新购

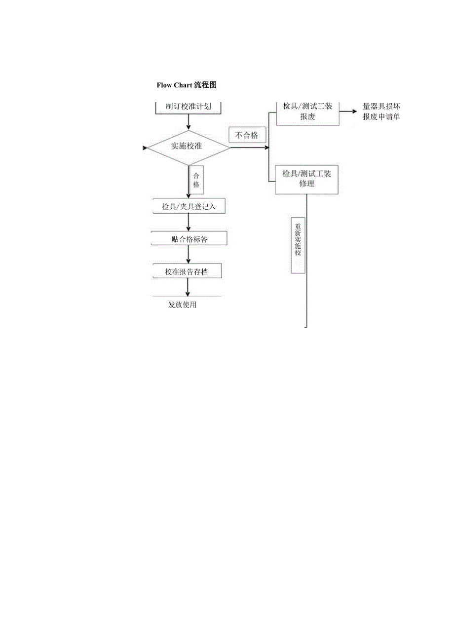
5、检具、夹具的管理D对于新购检具.夹具供应商应提供检具的:尺寸报告、图纸(2D/3D)、作业指导书、MSA分析报告等资料。2)检具/夹具验收合格后,计量员需填写检具验收报告、Checkingfixturedesign&buildCheCklist中的C表与供应商提供的资料一起存档保存。3)对检具进行编号,登记入帐计量器具清单及校准计划进行监控管理。7.6 检具、夹具的保养1)校准后对检具、夹具进行维护保养,如喷少许防锈油进行防锈保养。2)校准测试器具应该轻拿轻放,使用完后擦拭干净放入盒中保存。3)检具应在每次使用完后进行适当的保养防护。4)检验员按规定周天对检具进行点检,长期不用的检具,每周进行一次点检,并做好记录,如发现任何问题,请及时通知计量人员。8.0FLOWCHART流程图8.1内部校准流程图Flow Chart流程图发放使用校准报告存档贴合格标答制订校准计划检具/夹具登记入量器具损坏 报废申请单检具/测试工装 报废重新实施校

展开阅读全文
相关资源
猜你喜欢
相关搜索

当前位置:首页 > 行业资料 > 国内外标准规范

copyright@ 2008-2023 1wenmi网站版权所有

经营许可证编号:宁ICP备2022001189号-1

本站为文档C2C交易模式,即用户上传的文档直接被用户下载,本站只是中间服务平台,本站所有文档下载所得的收益归上传人(含作者)所有。第壹文秘仅提供信息存储空间,仅对用户上传内容的表现方式做保护处理,对上载内容本身不做任何修改或编辑。若文档所含内容侵犯了您的版权或隐私,请立即通知第壹文秘网,我们立即给予删除!