ACS712中文资料-描述(电流传感器).docx

上传人:p** 文档编号:1078304 上传时间:2024-06-29 格式:DOCX 页数:3 大小:34.69KB
下载 相关 举报
ACS712中文资料-描述(电流传感器).docx_第1页
第1页 / 共3页
ACS712中文资料-描述(电流传感器).docx_第2页
第2页 / 共3页
ACS712中文资料-描述(电流传感器).docx_第3页
第3页 / 共3页
亲,该文档总共3页,全部预览完了,如果喜欢就下载吧!
资源描述

《ACS712中文资料-描述(电流传感器).docx》由会员分享,可在线阅读,更多相关《ACS712中文资料-描述(电流传感器).docx(3页珍藏版)》请在第壹文秘上搜索。

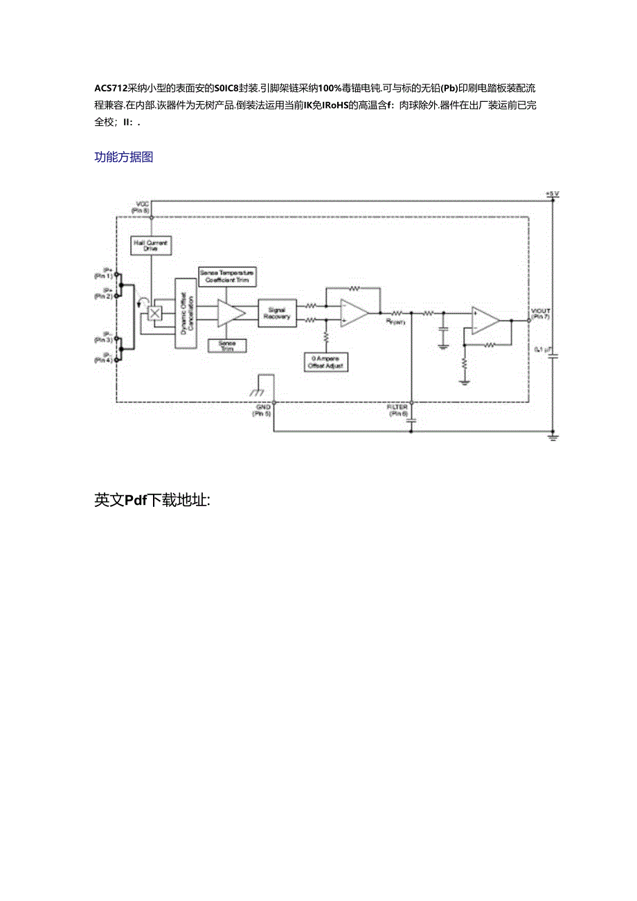
1、ACS712中文描述带2.1kVRMS电压绝缘及低电阻电流导体的全集成、基于蠡尔效应的线性电流传感器ICPackage:81.eadSOIC(suffix1.C)特点 低现音模拟信号路径 可通过新的泄波引脚设置零件带宽 5s输出上升时间.如、;“(;进筮入电流 80千林带宽 总输出识空为1.5%当h=25C时) 小型低阻魔SOIC8封装 1.2m。内部传导电阻 引卿1-4至5-8ZM2.1kVwj公小绝缘电压 5.0伏特,冷电源操作 66至185mVA输出灵般度 输出电压与沟通或直流电流成比例 出厂时辅确度校就 极桧定的物出偏置电压 近零的磴沛 电源电压的成比例输出描述All/roAC$712

2、可为:业、商业和通侑系统中的沟通或直流电流整测供应烧济实惠乩精确的解决方案,该器件封装便于客户轻松实抢,典巾应用包括电动机黑粗、设荷检测和管理.开关式电源和过电流故障爱护.该洪件不行用于汽车应用.该器件J!仃M前的低偏置规性我尔传爆SS电路,Il共铜制的电流路在野近M片的表面.通过谈句制电洵路也施加的电流能够生成N献集成布尔IC感应并转化为成比例电用的磁场.通过将磁性信号依近弑尔传博JS.熨现器件精确度优化。精确的成比例电压由稳定斩波里低偏置BiCMOS话尔IC供应.该IC出厂时已进行精确麽编程,当通过用作电流感测通路的主要钢制电流路径(从引脚1和2.到3和4的电流不断上升时,器件的较出具句正制率(Vouw),该传宁妁路的内电皿通常是m,具有较低的功率损耗,铜战的用细允许器件在可达5的过电流条件下运行.传H通路的接规瑞1.j传爆器引脚(引脚5到8)之间电气绝竦.这让ACS712电流传感器K叫用于那些要求电(绝线Q未达用光电葩绿器或其它吊於绝缘技术的应用.ACS712采纳小型的表面安的S0IC8封装.引脚架链采纳100%毒锚电钝.可与标的无铅(Pb)印刷电踏板装配流程兼容.在内部.诙器件为无树产品.倒装法运用当前IK免IRoHS的高温含f:肉球除外.器件在出厂装运前已完全校;II:.功能方据图英文Pdf下载地址:

展开阅读全文
相关资源
猜你喜欢
相关搜索

当前位置:首页 > 高等教育 > 大学课件

copyright@ 2008-2023 1wenmi网站版权所有

经营许可证编号:宁ICP备2022001189号-1

本站为文档C2C交易模式,即用户上传的文档直接被用户下载,本站只是中间服务平台,本站所有文档下载所得的收益归上传人(含作者)所有。第壹文秘仅提供信息存储空间,仅对用户上传内容的表现方式做保护处理,对上载内容本身不做任何修改或编辑。若文档所含内容侵犯了您的版权或隐私,请立即通知第壹文秘网,我们立即给予删除!