工业企业、园区污水零直排区建设资料清单、验收要点检查表.docx

上传人:p** 文档编号:889109 上传时间:2024-03-26 格式:DOCX 页数:7 大小:54.42KB
下载 相关 举报
工业企业、园区污水零直排区建设资料清单、验收要点检查表.docx_第1页
第1页 / 共7页
工业企业、园区污水零直排区建设资料清单、验收要点检查表.docx_第2页
第2页 / 共7页
工业企业、园区污水零直排区建设资料清单、验收要点检查表.docx_第3页
第3页 / 共7页
工业企业、园区污水零直排区建设资料清单、验收要点检查表.docx_第4页
第4页 / 共7页
工业企业、园区污水零直排区建设资料清单、验收要点检查表.docx_第5页
第5页 / 共7页
工业企业、园区污水零直排区建设资料清单、验收要点检查表.docx_第6页
第6页 / 共7页
工业企业、园区污水零直排区建设资料清单、验收要点检查表.docx_第7页
第7页 / 共7页
亲,该文档总共7页,全部预览完了,如果喜欢就下载吧!
资源描述

《工业企业、园区污水零直排区建设资料清单、验收要点检查表.docx》由会员分享,可在线阅读,更多相关《工业企业、园区污水零直排区建设资料清单、验收要点检查表.docx(7页珍藏版)》请在第壹文秘上搜索。

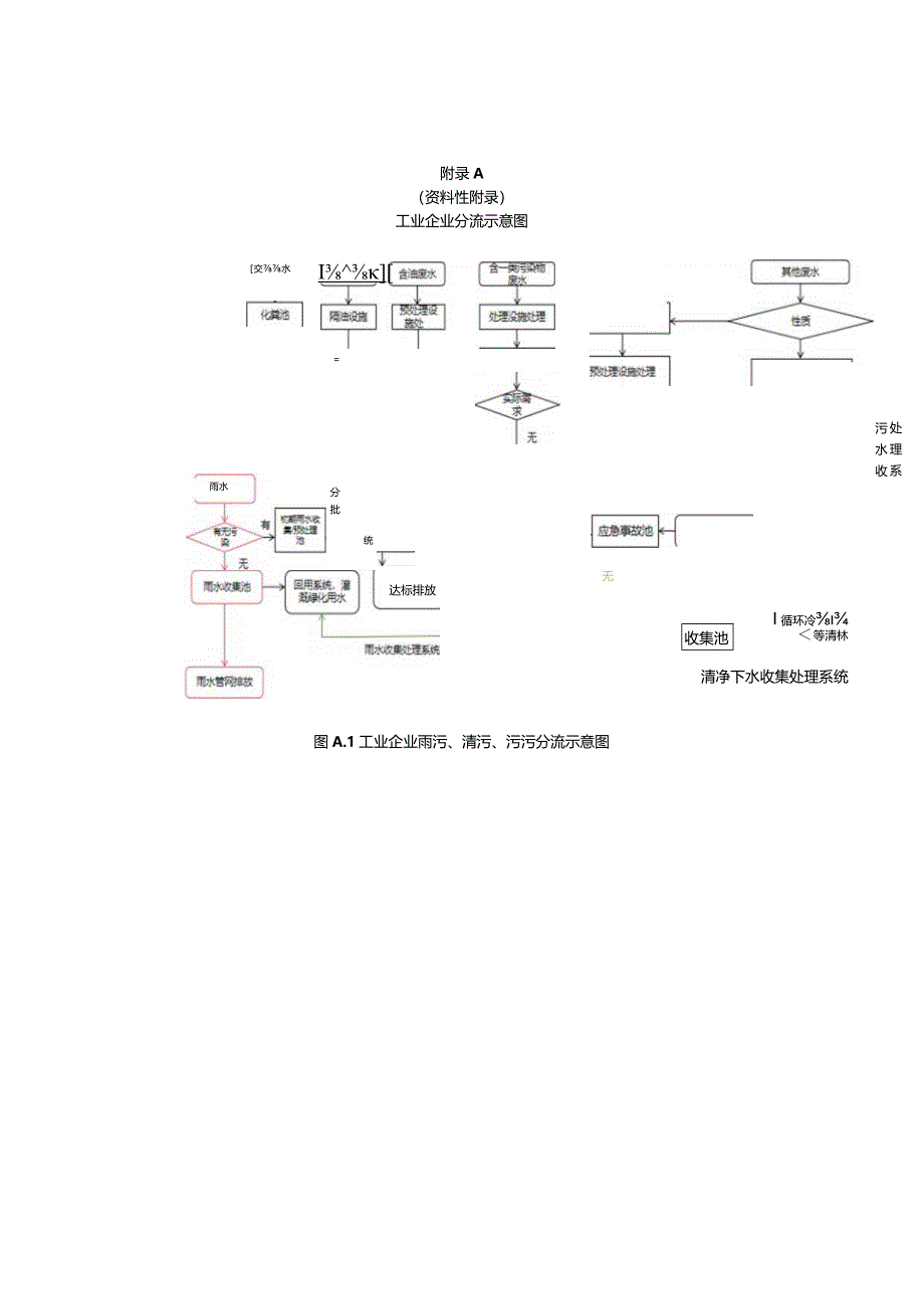
1、附录A(资料性附录)工业企业分流示意图交水=I雨水分批次无污水收集处理系统统达标排放I循环冷等清林清净下水收集处理系统收集池图A.1工业企业雨污、清污、污污分流示意图附录B(资料性附录)工业企业污水零直排区建设自查备案表表A.1建设自查备案表企业名称联系人手机号码电子邮箱传真地址经纬度园区管委会(行业主管部门):本单位(公司)根据园区统一部署,组织安排了污水零直排区建设工作,经自查已符合要求污水零直排区建设与管理规范要求,建设台账资料齐全(上报材料见附件),请予以备案。(单位公章)年月日附录C(资料性附录)工业企业污水零直排区建设资料清单图C.1工业企业建设资料清单序号资料名称备注1工业企业污

2、水零直排区建设自查备案表上报2工业企业污水零直排区建设自查表*3污水零直排区建设自评报告(主要工作内容、成效、成果)或工作总结)备查4企业污水管网分布走向图(含各类污染物收集、处理、排放等)5企业雨水管网走向图6企业中水回用管网走向图(无中水回用的不涉及)7企业清下水管分布走向图(无清下水的不涉及)8近期监督性监测/自行监测报告/在线设施监测数据等(无工业废水不涉及)9排污许可证复印件或排水许可证复印件10企业污水标准化排放口/入管口及标志牌照片(并附经纬度)11企业雨水排放/入管口及标志牌照片(涉及的企业)12厂区内雨污管网等疏通、修补等改造相关资料(涉及的企业)13厂区雨污分流、污污分流等

3、相关改造资料(涉及的企业)14重污染企业雨水收集、应急池等应急设施及近期雨水监测数据注1:*自查表依据5工业企业创建要求”中相关要求内容逐一核对,不涉及的请注明。附录D(资料性附录)工业园区污水零直排区建设资料清单表C.1工业园区建设资料清单序号资料名称备注1工业园区污水零直排区建设申请验收现场检查2工业园区污水零直排区建设自查表*3工业园区对企业复查清单4工业园区污水零直排区建设实施方案5工业园区污水零直排区建设自评估报告6工业园区污水零直排区建设工作总结7工业企业上报材料汇编8工业园区雨、污水、中水等官网分布走向图9最近工业园区污水处理厂自行监测/监督性监测(无污水处理厂不涉及)10工业园

4、区污水处理厂在线监测数据年报表(无污水处理厂不涉及)11园区污水处理厂污水标准化排放口及标志牌照片(并附经纬度,无污水处理厂不涉及)12园区入河排污(水)口清单、标志牌照片及经纬度13雨/污管网检查、疏通、修补等改造工程相关资料14污水零直排区创建过程中组织、宣传、建设等环节照片15污水零直排区建设长效管理制度(责任单位、责任人、资金等,维护、检修、巡查、疏通等相关制度)注1:*自查表依据“4工业园区创建要求中相关要求内容逐一核对,不涉及的请注明。附录E(规范性附录)工业园区污水零直排区建设验收要点检查表表D.1工业园区验收要点检查表项目内容评分依据扣分台账检查一、基础性工作检查(总共30分)

5、1台账资料齐全且完整(满分5分)根据台账资料完整性给分,缺1项扣1分2建设方案情况(满分5分)对区域问题清单的针对性给分,不强的扣分3问题清单、项目清单、责任清单、整改清单及建设工作推进图(四张清单一张图)(满分5分)缺项扣分,缺1项扣1分4园区管网排查方案、排查报告(满分15分)未排查的不得分无管网走向图扣5分排查问题未及时解决的,每个扣1分(一)现场检查二、一票否决项(总分30分)1现场检查发现相关自查表等台账弄虚作假的口是口否2现场检查发现涉第一类污染物排放企业不达标、分流不到位、建设不达标(1家及以上)口是否3现场检查发现非重污染行业分流不到位、排放不达标、建设不规范的(3家及以上)(

6、少于3家的,每家扣10分)不规范的家4现场检查发现管网错接、漏接、跑冒滴漏、未收集完全的(5处及以上)(少于5处的,每处扣5分)错接、漏接等处三、重点检查项(总分40分,每项1分,按检查企业、园区打分,合计算分)(一)工业园区1入河排污(水)口标识、标牌、排水等情况是否2污水处理厂排污口标识牌*有口无3污水处理厂水质检测报告*有否4污水处理厂在线监测运行情况*口正常否(二)11、雨、污分流情况口是否园区企业22、污、污分流情况(第一类污染物、特殊废水)口有否33、污水处理设施情况口有否44、污水收集池情况有否55、污水处理设施运行情况口运行口不运行表E.1工业园区验收要点检查表(续)项目内容评

7、分依据扣分(二)现场检查(二)园区企业6初期雨水收集池、应急池设施情况(重污染行业)口有无7管线走向、标识情况有口无8化工、电镀等含第一类污染物的废水管道明管,架空情况口是否9排放口标识牌设置口有口无10生活污水、餐饮污水预处理情况口是口否11污水处理设施出水水质检测报告有无12管线跑冒滴漏情况有口无(三)附加分四、亮点加分项1园区创建过程中获得国家级部门表扬的、宣传的口是(+15分)口否(+0分)2园区创建过程中获得省级部门表扬的、宣传的口是(+10分)否(+0分)3园区创建过程中获得市级表扬的、表扬的、宣传的口是(+5分)否(+0分)4园区创建过程中解决园区实际问题的,且取得良好成效的是(+10分)口否(o分)注1:园区不涉及污水处理厂、重污染行业的相关条款不评分。附录F(资料性附录)工业企业污水零直排区建设自查表表E.1工业企业建设自查表企业名称:类型:口重污染行业口非重污染行业口自查人联系方式起止时间自查内容完成情况条款编号主要内容完成情况基本要求部分是否是否是口否是口否是否口是否是否8是否特殊要求部分(非重不填)是口否是否是否口是否是否是口否是口否是否口是否单位盖章年月日

展开阅读全文
相关资源
猜你喜欢
相关搜索

当前位置:首页 > 建筑/环境 > 环保行业

copyright@ 2008-2023 1wenmi网站版权所有

经营许可证编号:宁ICP备2022001189号-1

本站为文档C2C交易模式,即用户上传的文档直接被用户下载,本站只是中间服务平台,本站所有文档下载所得的收益归上传人(含作者)所有。第壹文秘仅提供信息存储空间,仅对用户上传内容的表现方式做保护处理,对上载内容本身不做任何修改或编辑。若文档所含内容侵犯了您的版权或隐私,请立即通知第壹文秘网,我们立即给予删除!